
Ó¦ÓÃÐÎò
Ëæ×ž¼ÃÉú³¤£¬£¬£¬£¬£¬£¬£¬ÈËÃÇ¶ÔÆÜÉíºÍÊÂÇéÇéÐÎÒªÇóµÄÌá¸ß£¬£¬£¬£¬£¬£¬£¬Ô°ÁÖ¹¤¾ßµÄÐèÇóÓú¼ÓÐËÍú¡£¡£¡£¡£¡£¡£¡£Ô°ÁÖ¹¤¾ß²úÆ·ÒѾÊôÓÚÎ÷Å·µÈÅ¹ú¼Ò¼ÒÍ¥Öбز»¿ÉÉÙµÄÉúÑÄÓÃÆ·¡£¡£¡£¡£¡£¡£¡£
ÒýÇæÔ°ÁÖ¹¤¾ßʹÓÃÀû±ã¡¢¶¯Á¦Ç¿£¬£¬£¬£¬£¬£¬£¬µ«ÈõµãÒ²ÏÔ×Å£¬£¬£¬£¬£¬£¬£¬ÓÐÔëÒôÎÛȾºÍÅÅ·ÅÎÛȾÁ½´ó²»»·±£ÒòËØ£¬£¬£¬£¬£¬£¬£¬Ê¹ÓÃÖÐÒ²²»Çå½à£¬£¬£¬£¬£¬£¬£¬´æ·ÅȼÓͲ»Çå¾²£¬£¬£¬£¬£¬£¬£¬Ë¼Á¿µ½È«ÇòÐÔȼÓÍ×ÊÔ´ÈÕÒæÖ÷Òª£¬£¬£¬£¬£¬£¬£¬ÒÔ¼°Î÷Å·¶Ô»·±£ÒªÇóÔ½À´Ô½ÑÏ¿Á£¬£¬£¬£¬£¬£¬£¬¾ÃÔ¶¿´£¬£¬£¬£¬£¬£¬£¬ÒýÇæÔ°ÁÖ¹¤¾ßÔÚ¼ÒÓÃÁìÓò½«Ô½À´Ô½ÊÜÏÞ¡£¡£¡£¡£¡£¡£¡£ï®µç³ØÔ°ÁÖ¹¤¾ßÓŵãÊÇ£¬£¬£¬£¬£¬£¬£¬»§ÍâʹÓñã½Ý£¬£¬£¬£¬£¬£¬£¬Çå½à»·±££¬£¬£¬£¬£¬£¬£¬´¥µçΣº¦µÍ¡£¡£¡£¡£¡£¡£¡£¶ø¼ÛÇ®¶¯Á¦µç³ØÇå¾²µÈÎÊÌâÒ²Ëæ×Åµç³Ø¿Æ¼¼µÄÉú³¤¶øÕýÔÚ±»Öð²½½â¾ö¡£¡£¡£¡£¡£¡£¡£Ëæ×Åµç³Ø¼ÛÇ®µÄ½øÒ»²½×ßµÍÓÀ´ÅÎÞˢλÖô«¸ÐÆ÷µç»úµÄÆÕ¼°Éú³¤£¬£¬£¬£¬£¬£¬£¬ï®µç³ØÔ°ÁÖ¹¤¾ß±Ø½«ÔÚ¼ÒÓÃÁìÓòÖð²½Ìæ»»ÊеçºÍÒýÇæÔ°ÁÖ¹¤¾ß¡£¡£¡£¡£¡£¡£¡£
CRMICRO ÌṩÊʺÏÓÚÔ°ÁÖ¹¤¾ßÓ¦ÓõĵÍÄÚ×裬£¬£¬£¬£¬£¬£¬TO-220/TO-263µÈ¶àÖÖ·â×°²úÆ·£¬£¬£¬£¬£¬£¬£¬¾ßÓÐ½ÏµÍµÄ FOM [QG *RDS(on£©] ʵÏÖÁ˺ÜÊǵ͵ĵ¼Í¨ºÍ¿ª¹ØÏûºÄ¡£¡£¡£¡£¡£¡£¡£±ðµÄ£¬£¬£¬£¬£¬£¬£¬¼«µÍµÄ¼ÄÉú²ÎÊýÄÜʵÏÖ¸ü¸ßµÄƵÂʺͺÜÊǸ߹¦ÂÊÃܶȵÄÉè¼Æ¡£¡£¡£¡£¡£¡£¡£×ÊÖúÖÆÔìÉÌΪ԰ÁÖ¹¤¾ßÉè¼ÆÊµÏÖÓÅ»¯¡¢¸ßЧµÄ½â¾ö¼Æ»®¡£¡£¡£¡£¡£¡£¡£
²úÆ·ÌØÉ«
![]() |
»ùÓÚSKY MOSÊÖÒÕÉè¼Æ£¬£¬£¬£¬£¬£¬£¬ RDS(on£©Ð¡¡¢Ä͹¥»÷ÄÜÁ¦Ç¿ | ![]() |
²úÆ·Îȹ̣¬£¬£¬£¬£¬£¬£¬ÐÔÄܿɿ¿£¬£¬£¬£¬£¬£¬£¬Öª×ã±°ÁÓÇéÐι¤¿öÏÂʹÓà | |
![]() |
TO-220¡¢TO-263µÈ¶àÖÖ·â×°¿ÉÒÔÑ¡Ôñ | ![]() |
²úÆ·²ÎÊýϵÁÐÆëÈ«£¬£¬£¬£¬£¬£¬£¬Êʺϲî±ð¹¦ÂʶÎÔ°ÁÖ¹¤¾ßµÄMOSÐèÇó |
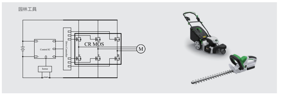
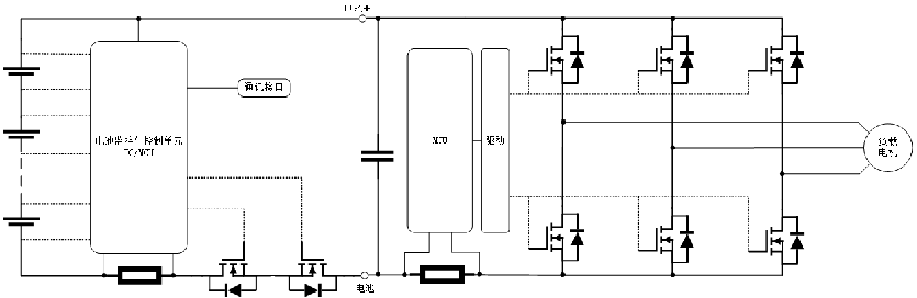
Ó¦ÓÃÔÀíͼ

µä·¶Ó¦ÓÃÍØÆËͼ
Ó¦ÓÃÑ¡ÐÍÍÆ¼ö